零排放技术
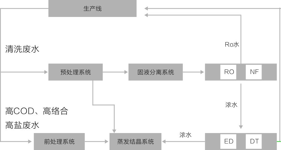
本技术一般用于反渗透脱盐后浓水的处理,由前处理、膜分离、蒸发结晶等技术集成。可实现废水的零排放。

电渗析和扩散渗析系统采用世界领先设备,可将反渗透浓水浓缩至含盐量超过20%,蒸发结晶系统能源可灵活选择电力、热力蒸汽、锅炉余热等形式,适应性广,固态产物为高纯度盐类,最高纯度可达99%以上,可作为工业原料。
适用行业
表面处理、垃圾渗滤液、燃煤电厂脱硫废水、电子、光伏、制药、冶金等行业废水及高浓度废液零排放需求。

电渗析和扩散渗析系统采用世界领先设备,可将反渗透浓水浓缩至含盐量超过20%,蒸发结晶系统能源可灵活选择电力、热力蒸汽、锅炉余热等形式,适应性广,固态产物为高纯度盐类,最高纯度可达99%以上,可作为工业原料。
适用行业
表面处理、垃圾渗滤液、燃煤电厂脱硫废水、电子、光伏、制药、冶金等行业废水及高浓度废液零排放需求。

